Fensterheber (alle 4) gehen nicht (BMW-E24-Forum)

Chris1981, (vor 2016 Tagen) @ uli

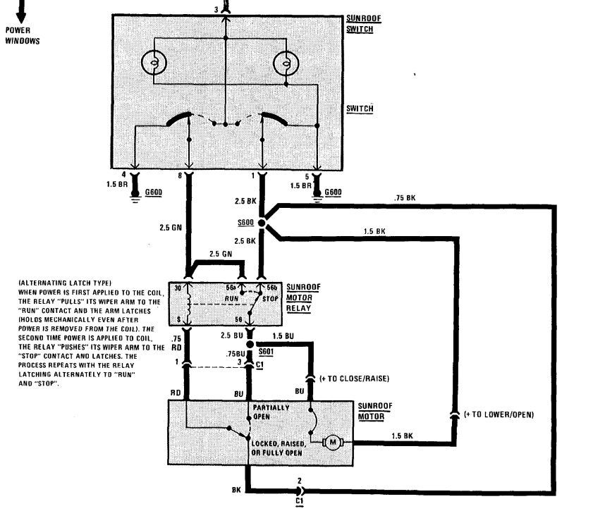
Zwischen Schalter und Motor sitzt noch ein Relais. Ich denke das ist mit am Dachhimmel nahe beim Motor. Wenn man nichts klacken hört, wenn man den Taster betätigt, würde ich auf das Relais tippen. Klackt es könnte es der Motor sein. Aber auch hier hilft wie immer nur Spannung messen und etwas nachdenken...

[image]

Eintrag gesperrt
278 Views

gesamter Thread:

 RSS-Feed dieser Diskussion